开云体育

 01.png

 应用描述

   随着经济发展,人们对居住和工作环境要求的提高,园林工具的需求愈加旺盛。园林工具产品已经属于欧美等发达国家家庭中必不可少的生活用品。

  引擎园林工具使用方便、动力强,但缺点也明显,有噪音污染和排放污染两大不环保因素,使用中也不清洁,存放燃油不安全,考虑到全球性燃油资源日益紧张,以及欧美对环保要求越来越严苛,长远看,引擎园林工具在家用领域将越来越受限。锂电池园林工具优点是,户外使用便捷,清洁环保,触电风险低。而价格动力电池安全等问题也随着电池科技的发展而正在被逐步解决。随着电池价格的进一步走低永磁无刷位置传感器电机的普及发展,锂电池园林工具必将在家用领域逐步替代市电和引擎园林工具。

  CRMICRO 提供适合于园林工具应用的低内阻,TO-220/TO-263等多种封装产品,具有较低的 FOM [QG *RDS(on)] 实现了非常低的导通和开关损耗。此外,极低的寄生参数能实现更高的频率和非常高功率密度的设计。帮助制造商为园林工具设计实现优化、高效的解决方案。

 

  产品特色


基于SKY MOS技术设计, RDS(on)小、耐冲击能力强   产品稳定,性能可靠,满足恶劣环境工况下使用
TO-220、TO-263等多种封装可以选择   产品参数系列齐全,适合不同功率段园林工具的MOS需求


 

 

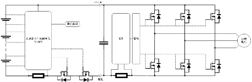
 应用原理图

 02.png

     

 

 

 

  

 典型应用拓扑图

 03.png


 

 应用选型推荐


 04.png

 

产品列表
园林工具
产品型号 产品封装 产品类别
-1 0 共0页 0条记录 跳至: 确定
返回到开云体育-开云kaiyun(中国) 回到顶部